目前,有色金属行业已核实的企业数量为168家。其中从行业分布来看,已核发的企业数量以铅锌冶炼、铅冶炼、铜冶炼和铝冶炼较多;从省份分布来看,云南省已核发企业数量最多,整体来看,多分布于华北地区。
由于有色金属工业是能源消耗大户,且随着新环保法的实施,环保设施运行成本逐渐增加。并且,近年来有色金属行业存量资产规模较大,相关采矿、冶炼和生产企业逐步产生新的业务需求,如降低生产成本、提高产品质量、增强劳动生产率、缩短交货周期、节能减排等。
顺泰国际 适用行业:有色行业 | 方案额定出力:85吨
顺泰国际 从有色金属用途来看,我国有色金属是能源、信息技术和材料三大支柱产业的基础,广泛应用于交通运输、电力、建筑业、通讯工业等基础行业。
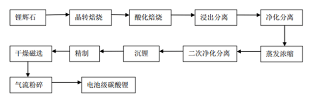
不同的有色金属,其冶炼和压延加工工艺有所不同,以电池级碳酸锂等有色轻金属为例,主要有焙烧、分离、蒸发浓缩、沉锂、精制、干燥、粉碎等工序。

注:电池级碳酸锂生产工艺流程图
顺泰国际 根据以往中正锅炉合作过的有色金属行业项目经验,在电池级碳酸锂这类有色轻金属的加工过程中,水洗工序的硫酸逆流洗涤需采用直通蒸汽使槽内温度升至90℃,
浆料中和反应、产品合成反应需采用盘管蒸汽加热升温至90℃和95℃;产品洗涤所用的95℃热水洗涤也是采用蒸汽盘管加热;产品烘干采用蒸汽加热的盘式干燥机烘干;母液蒸发采用蒸汽通入MVR蒸发器蒸发母液;粗碳酸锂搅洗所用的95℃热水也是通过盘管加热。这些工序都是通过蒸汽锅炉保证反应温度。
通过将中正锅炉的客户案例进行统计分析,可以看出对有色轻金属企业而言,由于能源消耗非常大,燃料成本非常高,以及环保意识的逐渐增强,燃烧效率高、污染排放量低的DHX系列循环流化床锅炉应用较多。
如某年产17.5kt电池级碳酸锂企业,中正锅炉的技术人员综合燃料成本、燃烧效率及环保因素为其推荐了50吨及35吨的DHX系列循环流化床锅炉各一台用于生产中提供蒸汽。
1.设备燃烧效率高
顺泰国际 由于流化床中剧烈的质量和热量交换,未燃尽的煤粒子通过多次循环,可增加其在炉内停留的时间,有利于燃料充分燃烧。

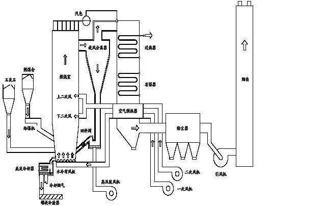
注:循环流化床锅炉系统图
2.燃料适应性广
DHX型循环流化床锅炉不仅可以燃用烟煤、褐煤等易燃煤种,也可以燃用无烟煤等难燃煤种,废弃炉渣可综合利用,炉渣含碳量一般在2%以下,还可以燃烧树皮、垃圾等生物质燃料。
3.污染排放量低
DHX型循环流化床锅炉在适当的钙硫比和石灰石粒度下,可获得高达80%--90%的脱硫率;同时由于较低的燃烧温度,采用分级送风,使该型号锅炉燃烧时产生的氮氧化物也远低于煤粉炉,因此其二氧化硫和氮氧化物排放量都较低。